工作时间 周一至周六 8:00-17:00
JGL-14/Ⅱ二相静态反时限过流继电器适用于电网供电系统中作为变压器、电机等主设备以及输配电系统中出现过负荷或短路故障时,该产品能按预定的时限可靠动作,并发信号或跳闸切除故障部分。保护设备及输配电系统安全。
JGL-14/Ⅱ二相静态反时限过流继电器概述
JGL-14/Ⅱ二相静态反时限过流继电器(定时限和反时限的总称)适用于电网供电系统中作为变压器、电机等主设备以及输配电系统中出现过负荷或短路故障时,该产品能按预定的时限可靠动作,并发信号或跳闸切除故障部分。保护设备及输配电系统安全。该产品针对A、C保护,集众多功能于一体。是目前我国电力行业最具有代表性推广更新换代产品。
JGL-14/Ⅱ二相静态反时限过流继电器型号分类及含义


表1:JGL-14/Ⅱ二相静态反时限过流继电器型号分类及含义型号与被替换老型号对照表
JGL-14/Ⅱ二相静态反时限过流继电器整定和使用方法
本继电器用四组数定拨盘开关来进行过流动作整定值、速断倍数、过流延时、速断延时的整定(整定开关白字为整数部分,红字 为小数部分)。
1、过流动作整定值 继电器面板上左边装有一组过流整定值开关,由三个数字拨盘开关组成,自左至右分别为十位数、个位数、小数第一位数,数字开关 值置100,则过流整定值为10.0A。
2、速断电流整定值 继电器面板上第三组开关为速断倍数,有二个数字开关,自左到右,分别为十位数和个位数,整定数即为速断倍数,速断的电流整定值= 过流整定值×速断倍数,例如:过流整定值为2.0A,速断倍数为02,则速断的电流整定值为2.0A×2=4A。
3、过流延时的整定
3.1 定时限延时整定: 首先把过流延时开关打在定时限这一边。 继电器面板上第三组开关为过流延时开关,由四组数字开关组成,整定级差为0.01s,开关的四位数字中间有一个小数点,小数点左 边分别为个位和十位,小数点右边为百分之一秒和十分之一秒,例如:过流延时T=150ms.将四位数字开关调整为0015即可。过流延时整 定开关在投入运行时不能小于0.05s,更不能置“0”,以免误动。
3.2 过流反时限延时时间整定: 首先把过流延时开关打在反时限这一边。
反时限特性曲线如图2所示: 
注:反时限特性曲线的选取,只能接表2规定的上下限之间选择。本继电器反时限延时通过过流延时开关可调整10倍动作电流时的 动作时间,例如:取10倍动作电流下时动作时间为0.5s,将过流延时的四位数字开关调整为00.50即可,如取10倍动作电流下延时4s,将过流延时的四位数字开关调整为04.00即可。(反时限延时也可以通过过流延时开关调整为2倍动作电流时的动作时间,具体由用户定货 时提出,出厂时一般以10倍为准。)
JGL-14/Ⅱ二相静态反时限过流继电器主要技术指标
1、额定值:50HZ交流5A,波形畸变不超过2%。
2、过流整定范围:2-10A,级差为0.1A。电流整定误差不大于±3%。
3、速断倍数整定范围:2-9.9倍,级差为0.1倍。电流速断整定误差不大于±4%。 4、速动动作时间:继电器任一整定值上在1.2倍速动电流时动作时间不大于50ms。
5、返回系数:不小于0.85。
6、功率消耗:在额定电流时功率消耗不大于8VA。
7、触点接通容量:在直流电压不超过250V时,该产品触点能连续接通电流为10A。
8、触点断开容量:在电压不超过250V的感性负荷中,该产品触点能分断容量为50W。
9、介质强度:在标准试验条件下,各导电部分连在一起对外露非带电金属部分及外壳之间应能承受交流有效值 2000V/50HZ的试验电压, 历时1min无绝缘击穿或闪络现象。
绝缘电阻:继电器各导电部分对外露非带电金属部分及外壳之间,
10、绝缘电阻:在标准试验条件下,继电器各导电部分对外飞带电金属部分及外壳之间,用开路电压为500V的测试仪测其绝缘阻值应不小于20MΩ。
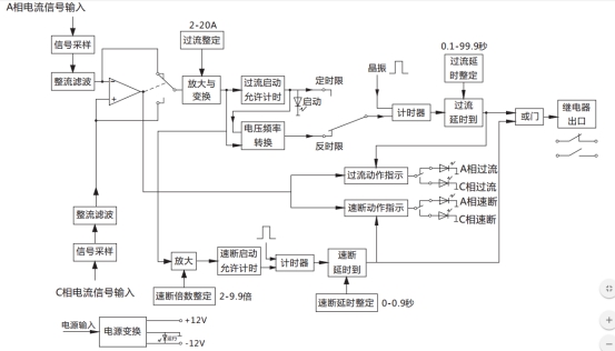
JGL-14/Ⅱ二相静态反时限过流继电器工作原理
该产品为集成电路带时限过流继电器,原理方框图如图2所示。可将A、C二相过流信号同时输入,二相电流具有相同的整定条件,该继电器具有自动选择二相中故障较严重的一相作为保护对象并把信号进行运算处理,来决定继电继输出动作情况。继电器动作后, 有动作指示并记忆故障是A相还是C相特性,便于值班人员进行分析。

图1 二相过流继电器原理方框图
JGL-14/Ⅱ二相静态反时限过流继电器内部端子外引接线图

JGL-14/Ⅱ二相静态反时限过流继电器典型应用接线图

JGL-14/Ⅱ二相静态反时限过流继电器外形结构及安装开孔尺寸图

矿山冶金
化工、化肥、水泥、纺织
能源、环保
机械电子
火电、水电
造纸、制糖、制药
市政基础建设
原料、钢铁

