来源:本站 作者:001 发布时间: 2023-11-10 09:47 浏览: 1869
电磁式继电器的构造和工作机制详解
电磁式继电器一般由3个基本部分组成:检测机构、中间机构和执行机构。
在低压控制系统中,控制继电器主要采用电磁式结构。

电磁式继电器主要由电磁机构和触头系统两个主要部分组成。
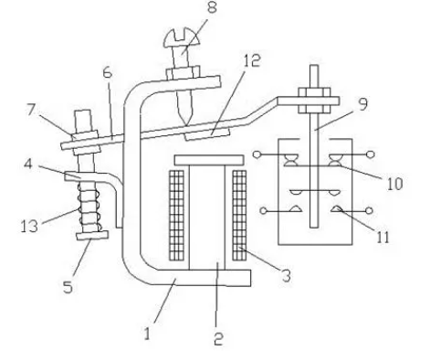
电磁机构主要包括线圈1、铁心2和衔铁7。触头系统中的触点都接在控制电路中,电流小,因此不需要装设灭弧装置。
触点一般为桥式触点,有动合和动断两种形式。为了实现继电器动作参数的改变,一般还具有改变弹簧松紧和改变衔铁打开后气隙大小的装置,即反作用调节螺钉6。
当通过电流线圈1的电流超过某一定值时,电磁吸力大于反作用弹簧力,衔铁7吸合并带动绝缘支架动作,使动断触点9断开,动合触点10闭合。
通过调节螺钉6可以调节反作用力的大小,即调节继电器的动作参数值。
电磁式继电器的构造和工作机制详解
继电器的主要特性是输入-输出特性,也称为继电特性。
当继电器输入量X由零增至Xo以前,继电器输出量Y为零。
当输入量X增加到Xo时,继电器吸合,输出量为Yl;如果X继续增大,Y保持不变。
当X减小到Xr时,继电器释放,输出量由Yl变为零;如果X继续减小,Y值均为零。
通过继电器资缘网的介绍,相信大家对继电器有了更深入的了解。
继电器作为电路中重要的控制元件,在电力、通信、工业控制等领域发挥着重要作用。
了解继电器的结构和原理,掌握其应用方法和特性,有助于提高电路的设计水平和保障系统的稳定运行。
公司介绍:上海上继科技有限公司是一家专业从事电力系统继电保护及智能电网电力自动化产品的研发、设计、生产、销售和服务为一体的高科技公司。拥有资深继电保护专家团队和国内领先的检测仪器及校验设备。同时还引用国内外先进技术,来进行技术创新。本公司的产品广泛用于电力、工矿、铁路、建筑等国家重大工程输配变电系统上,产品远销东南亚及中东地区。产品通过国家继电保护及自动化设备质量监督检验中心检测,获得ISO9001国际质量体系认证。“科技创新,诚信务实”是公司的经营理念,本公司以高超的技术支持和对用户高度负责的售后服务赢得了输配电成套企业的信赖,且树立了良好的信誉。
公司主营:继电器(时间继电器,电压继电器,电流继电器,中间继电器,信号继电器,闪光继电器,冲击继电器,同步检查继电器,接地继电器,差动继电器,重合闸继电器,绝缘监视继电器,双位置继电器,模数化继电器),微机保护装置,电力仪表,智能操控装置
上海上继科技有限公司(专注电力保护继电器生产厂家)销售热线:021-57233089 QQ:1932551438
{以上内容仅供参考,上海上继科技有限公司有最终解释权}
更多继电器精彩文章——时间继电器控制顺序启动顺序停止电路

